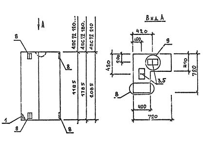
ПС 72.120.40 панели стеновые

Чертеж изделия:
Характеристики изделия:
ПараметрЗначение
длина720 мм
ширина400 мм
высота1185 мм
масса680 кг
нормативный документСерия 1.030.1-1/88

ПС 72.120.40  Панели стеновые Серия 1.030.1-1/88.